強制性產品認證實施規則匯總之電線電纜部分(更新日期:2024年4月)
強制性認證產品目錄中電線電纜部分(更新日期:2024年4月):
| 產品大類 | 產品種類及代碼 | 認證依據標準 | 產品規則名稱 |
| 一、電線電纜(3種) | 1.電線組件(0101) | GB/T 12528 | CNCA-C02-01:2014強制性產品認證實施規則 電路開關及保護或連接用電器裝置(電器附件) |
| 2.額定電壓450/750V及以下橡皮絕緣電線電纜(0104) | GB/T 5013.3~.8 JB/T 8735.2~.3 |
CNCA-C01-01:2024強制性產品認證實施規則 電線電纜 | |
| 3.額定電壓450/750 V及以下聚氯乙烯絕緣電線電纜(0105) | GB/T 5023.3~.7 JB/T 8734.2~.6 |
本規則適用于列入到強制性產品認證目錄的電線電纜產品。由于法律法規或相關產品標準、技術、產業政策等因素發生變化所引起的適用范圍調整,應當以國家認監委發布的文件為準。
適用范圍
| 序號 | 產品種類 | 認證依據標準 |
| 1 | 額定電壓 450/750V 及以下橡皮絕緣電線電纜 | 產品標準:GB/T 5013.3~.8、JB/T8735.2~.3 燃燒特性標準(適用時):GB/T 19666、GB 31247 |
| 2 | 額定電壓 450/750V 及以下聚氯乙烯絕緣電線電纜 | 產品標準:GB/T 5023.3~.7、JB/T8734.2~.6 燃燒特性標準(適用時):GB/T 19666、GB 31247 |
| 注:對于阻燃電線電纜,燃燒特性(單根阻燃性能和成束阻燃性能)適用標準為GB/T19666,燃燒特性(阻燃 1 級和阻燃 2 級,不含附加分級)適用標準為GB31247。 | ||
上述標準原則上應當執行國家標準化行政主管部門發布的現行有效版本。
電線電纜產品單元劃分
| 單元序號 | 單元名稱1 | 產品型號2 | 標準編號3 |
| 1 | 聚氯乙烯絕緣無護套電線電纜 | 60227 IEC 01(BV) | GB/T 5023.3 |
| 60227 IEC 02(RV) | |||
| 60227 IEC 05(BV) | |||
| 60227 IEC 06(RV) | |||
| 60227 IEC 07(BV-90) | |||
| 60227 IEC 08(RV-90) | |||
| BV | JB/T 8734.2 | ||
| BLV | |||
| BVR | |||
| 2 | 聚氯乙烯絕緣聚氯乙烯護套電纜 | 60227 IEC 10(BVV) | GB/T 5023.4 |
| BVV | JB/T 8734.2 | ||
| BLVV | |||
| BVVB | |||
| BLVVB | |||
| 3 | 聚氯乙烯絕緣軟電纜電線 | RVB | JB/T 8734.3 |
| RVS | |||
| RVV | |||
| 60227 IEC 41(RTPVR) | GB/T 5023.5 | ||
| 60227 IEC 43(SVR) | |||
| 60227 IEC 52(RVV) | |||
| 60227 IEC 56(RVV-90) | |||
| 60227 IEC 53(RVV) | |||
| 60227 IEC 57(RVV-90) | |||
| 4 | 聚氯乙烯絕緣聚氯乙烯護套電梯電纜和(或)撓性連接用電纜 | 60227 IEC 71c (TVV) | GB/T 5023.6 |
| 60227 IEC 71f(TVVB) | |||
| TVVB | JB/T 8734.6 | ||
| 5 | 聚氯乙烯絕緣聚氯乙烯護套耐油軟電纜 | 60227 IEC 74(RVVYP) | GB/T 5023.7 |
| 60227 IEC 75(RVVY) | |||
| 6 | 聚氯乙烯絕緣安裝用電線和(或)屏蔽電線 | AV | JB/T 8734.4 |
| AVR | |||
| AVRB | |||
| AVRS | |||
| AVVR | |||
| AV-90 | |||
| AVR—90 | |||
| AVP | JB/T 8734.5 | ||
| RVP | |||
| RVVP | |||
| RVVP1 | |||
| RVVPS | |||
| AVP-90 | |||
| RVP-90 | |||
| 7 | 耐熱橡皮絕緣電纜 | 60245 IEC 03(YG) | GB/T 5013.3 |
| 60245 IEC 04(YYY) | GB/T 5013.7 | ||
| 60245 IEC 05(YRYY) | |||
| 60245 IEC 06(YYY) | |||
| 60245 IEC 07(YRYY) | |||
| 8 | 橡皮絕緣電梯電纜和(或)電焊機電纜 | 60245 IEC 70(YTB) | GB/T 5013.5 |
| 60245 IEC 74(YT) | |||
| 60245 IEC 75(YTF) | |||
| 60245 IEC 81(YH) | GB/T 5013.6 | ||
| 60245 IEC 82(YHF) | |||
| 9 | 橡皮絕緣編織軟電線 | 60245 IEC 89(RQB) | GB/T 5013.8 |
| RE | JB/T 8735.3 | ||
| RES | |||
| REH | |||
| 10 | 通用橡套軟電纜電線 | 60245 IEC 53(YZ) | GB/T 5013.4 |
| 60245 IEC 57(YZW) | |||
| 60245 IEC 66(YCW) | |||
| 60245 IEC 58(YSF) | |||
| 60245 IEC 58f(YSFB) | |||
| YQ | JB/T 8735.2 | ||
| YQW | |||
| YZ | |||
| YZW | |||
| YZB | |||
| YZBW | |||
| YC | |||
| YCW |
注 1:阻燃電線電纜不另劃分產品單元,相應產品劃入同產品標準的單元。
注 2:阻燃電線電纜產品型號的要求見附件 2。
注 3:對于阻燃電線電纜,認證依據標準為:產品標準+燃燒特性標準,燃燒特性(單根阻燃性能和成束阻燃性能)適用標準為 GB/T 19666,燃燒特性(阻燃 1 級和阻燃 2 級,不含附加分級)適用標準為 GB 31247。
阻燃電線電纜產品型號的補充要求
1、適用范圍
本補充要求適用于產品標準符合認證依據標準,且燃燒性能符合GB/T 19666 所規定的單根阻燃性能或成束阻燃性能對應要求,和/或GB 31247所規定的阻燃 1 級或阻燃 2 級對應要求的阻燃電線電纜產品。
2、產品型號
2.1 燃燒特性代號
| 燃燒特性標準 | 燃燒特性代號 | 名稱 |
| GB 31247 | B1 | 阻燃1級 |
| B2 | 阻燃2級 | |
| GB/T 19666 | Za | 單根阻燃 |
| ZA | 阻燃A類 | |
| ZB | 阻燃B類 | |
| ZC | 阻燃C類 | |
| ZD | 阻燃D類 | |
| a對于聚氯乙烯絕緣電纜,Z 省略。 | ||
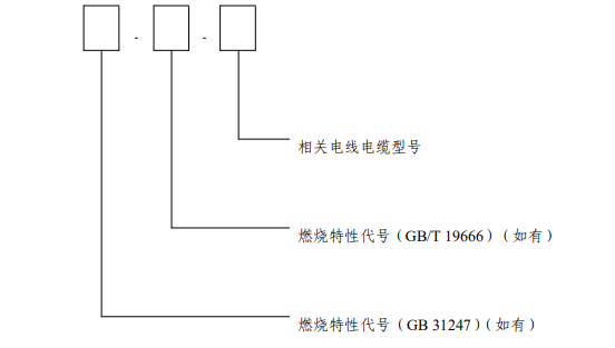
2.2 產品型號的組成
阻燃電線電纜的型號由燃燒特性代號和相關電線電纜型號兩部分組成,見圖。

2.3 產品表示方法
阻燃電線電纜產品用燃燒特性代號、產品型號、規格、燃燒特性標準編號和產品標準編號表示。
示例 1:一般用途硬導體無護套電纜,阻燃D 類,表示為:ZD - 60227 IEC 01(BV) 450/750V 規格(略)GB/T19666—2019/GB/T 5023.3—2008
示例 2:一般用途硬導體無護套電纜,阻燃2 級,表示為:B2 - 60227 IEC 01(BV)450/750V 規格(略)GB 31247—2014/ GB/T5023.3—2008
示例 3:一般用途硬導體無護套電纜,阻燃2 級,阻燃D類,表示為:B2 - ZD - 60227 IEC 01(BV) 450/750V 規格(略)GB31247—2014/ GB/T 19666—2019 / GB/T 5023.3—2008
-
問
電纜里增加棉線可加強高柔線的耐彎折性?
答不少廠商為了凸顯耐彎折性,稱在電線里增加棉線,導線與棉線本身硬度和耐磨度不一樣,加上電線彎折從外觀是看不出來的,加上棉線后,手感電線沒折斷,是因為里面的棉線沒斷。內部的導線斷掉后,電線便不再導電。棉線不過是填充導線之間空間空隙的,提高電纜的抗拉能力,并不是耐折。
-
問
究竟是國標拖鏈電纜還是國標電纜?
答在我們國家的電工專業術語中,并不包含“拖鏈電纜”這一名詞,這意味著不存在國標拖鏈電纜。拖鏈電纜是指可跟隨拖鏈來回往復移動使用,而不易磨損的高柔性電纜。滿足這個條件的國標電纜都可稱作拖鏈電纜。
※部分文章來源于互聯網及其他公眾平臺,內容僅供讀者參考,并不意味著贊同其觀點或證實其內容的準確性。如轉載稿件涉及版權等問題請告知,我們將在24小時內刪除!
- 新能源汽車5種常見線纜彈性體材料2023-12-21
- 你知道柔性電纜和普通軟護套線的區別嗎2024-07-31
- CNC機床上為什么用耐油電纜2024-07-12
- 如何分辨劣質電線電纜2025-03-22
- 國家標準GB/T 3956-2008電纜的導體2025-08-22
- 強制性產品認證實施規則匯總之電線電纜部分(更新日期:2024年4月)2024-07-06
- 國家標準GB/T 19666-2019阻燃和耐火電線電纜或光纜通則2025-08-25
- 拖鏈電纜和普通電線電纜的區別2025-03-31

